DENON
PMA-1060

Klacht:
Potmeters en schakelaars kraken. Dof geluid en een verschil in volume tussen het linker- en rechter kanaal.

Service Manual: HiFi Engine
Diagnose:
- Versterker is erg vies. Veel stof.
- Relais uitgesoldeerd en doorgemeten. De overgangsweerstand varieerde tussen de 9 ohm en 900 ohm.
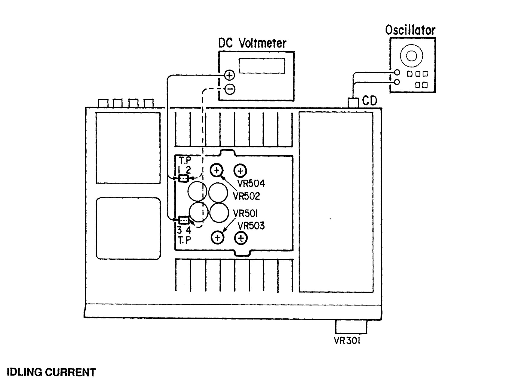
- Bias instelling is niet volgens de service manual


Reparatie:
- Alle schakelaars en potmeters gereinigd met Deoxit
- De relais geprobeerd te reinigen maar helaas bleef de overgangsweerstand wisselen en te hoog.
- Twee nieuwe relais geplaatst.
- De Denon PMA 1060 afgeregeld volgens de service manual.

Eindoordeel:
Een prachtige Denon PMA-1060 uit 1991 is weer klaar voor gebruik. Een dijk van een versterker. Prachtig opgebouwd met mooie componenten.
Een Technics SL-P277 cd-speler wordt aangesloten. Twee vintage test luidsprekers aan de uitgang en het luisteren kan beginnen. Dit is de zelfde opstelling als de eerste luistertest met deze versterker. Toen klonk hij erg dof en het volume wisselde per keer relais schakelen.
En hoe klinkt hij nu? Wat een enorm verschil. Vol, helder, krachtig, snel en veel detail. Dit is echt een prachtige versterker!





















































































